氨水是氨溶于水得到的水溶液。它是一種重要的化工原料,也是化學實驗中常用的試劑.
氨水(AQUA AMMONIAE)為一無色透明的液體,具有特殊的強烈刺激性臭味。氨氣極易溶于水而生成氨水,氨水呈堿性,氨氣溶于水時產生大量的熱,而高溫的氨水溶液性質極不穩定,溶于水的氨氣又會從氨水中溢出,氨水的濃度大大降低。因此,如何在氨氣的加入量和系統的換熱量間找到平衡點,是氨水制取設備的關鍵。
2、系統流程說明
氨水稀釋裝置主要由液氨過濾器、一二級氨水混合器、一二級換熱器、手動調節閥門、測溫點、測壓點、冷卻水套等部件組成。
從液氨儲罐流出的液氨經過濾器過濾后進入系統,由于系統剛啟動,還未產生反應熱,因此還沒有多余的能量來氣化液氨,少量的液氨直接進入第一級混合器與軟水混合,混合后高溫的氨水溶液進入第一級換熱器進行冷卻,降溫后的氨水溶液進入第二級混合器與少量液氨再次混合,此時,可以利用第二次混合產生的熱量在第二級換熱器中將液氨氣化,同時,高溫氨水的溫度被迅速降低,降溫后的氨水溶液流出系統,進入氨水儲罐備用。由于系統剛啟動時,被氣化的氨氣量比較水,所以氨水濃度會比要求的低一點,5-10分鐘后,系統會穩定的輸出高濃度的氨水。
3、標記示例

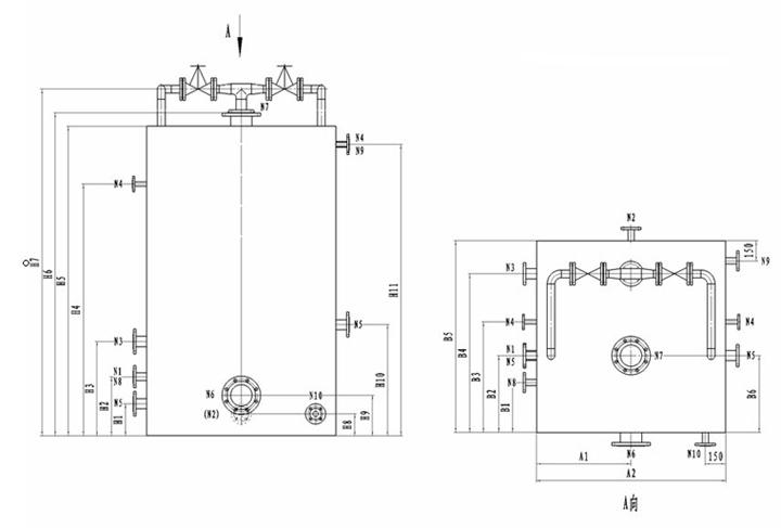
4、氨水裝置尺寸表

4、氨水裝置尺寸表
|
尺 寸 表 |
||||||||||||||||||||||||||||
|
型號 |
A1 |
A2 |
B1 |
B2 |
B3 |
B4 |
B5 |
B6 |
H1 |
H2 |
H3 |
H4 |
H5 |
H6 |
H7 |
H8 |
H9 |
H10 |
H11 |
|||||||||
|
AQH-1 |
800 |
1600 |
100 |
585 |
1075 |
1325 |
1500 |
585 |
150 |
320 |
500 |
1540 |
1800 |
1900 |
2025 |
150 |
200 |
425 |
1700 |
|||||||||
|
AQH-2 |
700 |
1400 |
370 |
570 |
820 |
1180 |
1425 |
570 |
240 |
440 |
700 |
1870 |
2300 |
2400 |
2576 |
162 |
300 |
825 |
2165 |
|||||||||
|
AQH-5 |
1150 |
2300 |
370 |
570 |
820 |
1180 |
2200 |
570 |
250 |
500 |
900 |
1970 |
2400 |
2500 |
2810 |
162 |
295 |
910 |
2270 |
|||||||||
|
AQH-10 |
1200 |
2400 |
370 |
790 |
1280 |
1760 |
2200 |
790 |
250 |
500 |
1020 |
2900 |
3400 |
3550 |
3710 |
162 |
440 |
1230 |
3200 |
|||||||||
|
管 口 表 |
||||||||||||||||||||||||||||
|
型號 |
軟水進口 |
液氨進口 |
氨水出口 |
反沖口 |
排污口 |
冷卻水進口N6 |
冷卻水出口N7 |
水套進水口N8 |
水套出水口N9 |
水套排凈口N10 |
||||||||||||||||||
|
AQH-1 |
40 |
25 |
40 |
25 |
40 |
100 |
100 |
25 |
25 |
25 |
||||||||||||||||||
|
AQH-2 |
50 |
40 |
65 |
25 |
65 |
150 |
150 |
40 |
40 |
40 |
||||||||||||||||||
|
AQH-5 |
80 |
50 |
80 |
25 |
80 |
200 |
200 |
40 |
40 |
40 |
||||||||||||||||||
|
AQH-10 |
100 |
65 |
125 |
25 |
100 |
300 |
300 |
40 |
40 |
40 |
||||||||||||||||||
5、外形尺寸





